ADVERTISEMENT
Common Ground: Denison University‚Äö?Ñ?¥s Campus Common06-04-07 | News



Common Ground: Denison University?EUR??,,????'???s Campus Common

By David Berarducci, RLA






A wide-angle lens gives a panorama view of the Common looking east towards the Burton Morgan Center at Ohio?EUR??,,????'???s Denison University. The pergola structure seen here is anchored with gravity-spread footings that are designed to resist maximum wind loads. The entire raised area is a greenroof that is fully integrated with the campus circulation system.
Photo: Jeff Goldberg/Esto


Granville, Ohio, is located near the state?EUR??,,????'???s geographic center and, with less than 3,500 residents, is a genuine American small town. Many locals find work at Denison University, a liberal arts school founded in 1831. Visitors who have not walked Denison?EUR??,,????'???s campus recently will be pleasantly surprised by the renovated landscape and college core.






An aerial view shows off the pleasing symmetry of the seating pods. Wood benches ring the pods. Brick and concrete pavers of contrasting hues provide color and textural interest.


Layout and Master Plan

The university?EUR??,,????'???s new $60-million Campus Common project has as its centerpiece a new two-acre open space that is built over a 380-car parking structure. The Common is flanked by two new buildings, the mixed-use Burton D. Morgan Center to the east and the Samson Talbot Hall of Biological Science to the west, with the existing Slayter Hall student union to the south. The site is located atop College Hill, the highest point of the campus.






A closer view of the Campus Common Site Plan shows Denison University?EUR??,,????'???s ellipse (which covers the three-story parking garage) and the system vehicle access ways (the garage entrance is at upper right) that connect the campus center to outlying buildings.
Graphic: David Berarducci


The Campus Common is part of an overall Campus Master Plan undertaken in 1999 by Gund Partnership, of Cambridge Mass., architects for the project. The focus of the master plan was the relocation and re-planning of the University?EUR??,,????'???s campus heart. The plan is the latest revision of campus planning documents that date to the early 1900s, when Denison retained the pioneering firm of Frederick Law Olmsted & Sons. The recent project also entailed significant infrastructure upgrades, including the reestablishment of a loop road that restored the original Olmsted design, linking the campus together.






This Denison campus master plan rendering highlights the Campus Common project at its core. Note that this early concept lacks the central ellipse that the design team added later.
Graphic: David Berarducci


In addition to the two new buildings flanking the Common, the central building is the existing Slayter Hall student center. The Common, enclosed on three sides by these buildings, has an open north end that overlooks the wooded hillside beyond. Slayter Hall, which links to the existing Academic Quad to the south, now has a new front that opens out to the Common. Prior to the project, Slater Hall was bounded to the north by a narrow parking lot and a steeply wooded hillside. By filling in the hillside it opened up four acres of new, usable real-estate, revealing a view of distant hills that Slayter Hall had not previously enjoyed. As intended, the new, elliptical, grassy Common is now the center of campus life.






An aerial view shows the Campus Common, which is essentially a green roof sitting atop the new parking structure. Centered on the existing Slayter Hall Student Center (which fronts the ellipse), the new Burton Morgan Center is on the left and the Samson Talbott Hall is to the right.
img
 

The Planning Process

The Campus Common project was a three-year-long design process. Picking up from the concepts set forth in the master plan, the project began with the schematic design phase, through design development, contract documents, and construction observation. Numerous trips to the Denison campus were required for various presentations to the University administrators and project-team coordination meetings. Early on in the design process, David Berarducci Landscape Architecture (DBLA) participated in a forum where students and faculty expressed their ideas, goals and desires for incorporation into the design of the Common. As a consultant to Gund Partnership, architects for the new buildings, DBLA developed conceptual design schemes for the overall organization and design of the Common, including the pedestrian and vehicular circulation and the various features and elements that make up the space.






Seating ?EUR??,,????'??pods?EUR??,,????'?? (see photo on page 92) provide intimate spaces for student interaction and also serve as outdoor classrooms during the warmer months. The juvenile cherry tree in this view will mature with others to provide overhead enclosure and shade. The entire platform slopes gently and imperceptively to the left to facilitate drainage off the parking structure?EUR??,,????'???s sealed concrete deck.
Photo: Jeff Goldberg/Esto


The project?EUR??,,????'???s general contractor prepared the roof slab with a fluid-applied waterproof membrane that is capped by a second concrete protective layer. DBLA designed the subsurface drainage system, independent from the surface drainage system. The surface grading design had to comply with ADA accessibility requirements, provide for adequate drainage, and maintain a level appearance over the 2-acre expanse. The Common had to be completely accessible to emergency vehicles and fire fighting apparatus. The brick ellipse path, being ten-foot-wide, also had to accommodate this equipment. To provide the additional eight feet of width required for vehicle circulation clearance, turf reinforcement material was used along the inside perimeter of the Ellipse, concealing the added width, minimizing the expanse of pavement.






Serpentine paths weave through the seating pods, slowing pedestrian movement and connecting the Common to the North Quad residence halls. The 4 and 6-inch caliper trees planted across this area are rooted in a custom planting media designed to resist compaction and ensure aeration for the long term.
Photo: David Berarducci


Design and Planting Details

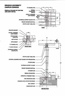
Roof slab penetrations were not permitted, so gravity-spread footings were designed to support the pergola structures on top and resist wind loads. A custom-designed planting medium was formulated for the Common. The medium, free of silts, is freely draining, provides a permanent means for internal aeration, prevents compaction, is designed to retain much of its original volume, and absorbs and supplies water and nutrients for plant use over sustained periods.






The soaring form of the pergola frames the new science center and provides a vertical definition to the campus?EUR??,,????'???s central ellipse. Plantings of honeysuckle and clematis will eventually soften this stark metalwork.
Photo: Jeff Goldberg/Esto


At the University?EUR??,,????'???s request only indigenous plant species were to be used for the plantings throughout the Common. The planting design was kept simple, in keeping with the existing traditional campus landscape character of trees set in open lawn with little or no shrubbery up against the buildings. Plant species were selected that would provide multi-seasonal interest including spring flowers, autumn-foliage color and winter branching character. Some of the species selections included, sugar maple, river birch, eastern redbud, hawthorne, American beech, Kentucky coffee tree and scarlet and red oaks.

The Common itself is the University?EUR??,,????'???s first green roof, showcasing the university?EUR??,,????'???s commitment to sustainable design and environmental responsibility with the creation of a new two-acre multi-functional open space built entirely over the parking garage.






Looking west toward Sampson Talbot Hall, the light-toned pergolas appear to float and soar above the Common. Breaks in the seatwall allow visual access to the overlook edge and the hillside views beyond.
Photo: David Berarducci


The university was committed to expanding its current science program in molecular biology and related life sciences and create a new entry portal for the campus, a place where student, faculty and alumni-related programs and functions would converge. The new Campus Common is at the confluence of major vehicular entries into the heart of the campus and is the focal point of the master plan, linking the various functions. The Common has become the new hub of Denison campus life.






A panorama view of the Common here looks west toward Samson Talbott Hall. As this angle reveals, the Common is built over a 380-car parking structure. The Ellipse walkway unifies the space and links to the existing path system. Note that the stairs here extend below street grade to a third, below-ground parking level.
Photo: Jeff Goldberg/Esto


Concept of Connection

The Burton D. Morgan Center, one of the two new buildings in the project, is unique among top national liberal arts colleges in its focus on encouraging alumni to reconnect and engage with today?EUR??,,????'???s students and academic programs. It is this concept of connection that was the predominant theme echoed throughout the design of the Common. At the dedication ceremonies, Denison University President Dale T. Knobel described the Campus Common as a symbolic common ground ?EUR??,,????'??designed to encourage the productive interaction of students, faculty and alumni.?EUR??,,????'??

Supporting this notion of student, faculty and alumni connection, the Common?EUR??,,????'???s design provides a variety of well integrated and uniquely designed spaces that foster opportunities for interaction and socialization. The minimally-designed spatial forms and details of the Common reflect this theme and establish a symbolic relationship with the adjacent science center.






At night the pergola columns become torches, illuminating the path and seatwall. Perforations in the light housing (see below) provide a star-like sparkle as if orbiting the ellipse.


One obvious connector is the 10-ft. perimeter brick path that forms the Ellipse, which is the predominant unifying element on the Common. The ellipse path is the primary means of pedestrian circulation, linking to all the adjacent facilities. The curving ellipse form easily connects with converging path systems, providing direct circulation through the space, eliminating the cross-cutting paths found in traditional campus quads. The result is a large, uninterrupted, multi-functional space that is easily adapted for graduation assemblies or lawn seating for concerts and performances staged on the Slayter Hall terrace. It also provides opportunities for impromptu field games, casual group gatherings, or for relaxation, contemplation, or study. A continuous two-foot-wide perimeter seat wall, backed by cantilevered metal pergolas, defines the ellipse edge, providing ample seating and opportunities for interaction with passers by. The ellipse, a continuous, unbroken form, without beginning or end, evokes the orbital path of an electron around its nucleus, or a satellite around its energy source. In this sense, it is a symbolic homage to molecular and astronomical sciences.






A closer view shows details of the ellipse column?EUR??,,????'???s light housing (at center, below). After sundown, the pergola-mounted torcheres softly illuminate the path and seat wall.
Graphic: David Berarducci


Five seating pods are another feature designed to foster connectedness and interaction. These are linked along a serpentine path float on the lawn adjacent to the new Science Center. The pods create unique, socially interactive spaces that also function as outdoor classrooms. At 15 ft. in diameter, they are encircled by a continuous wood bench that invites intimate seating for groups or individuals. The pods?EUR??,,????'??? size and design were carefully crafted to foster intimate conversation and engender group discussion, yet allow an individual to freely enter the pod without feeling intrusive. Weaving through the pods, the serpentine path connects the Common and the center of the campus with residences and athletic facilities to the north of College Hill. The path allows for meandering circulation, which encourages interaction with those seated in the pods. Six Sargent Cherry trees planted among them will mature to enhance intimacy by providing overhead enclosure and shade. The pods acknowledge their adjacency to the Science Center, with a form suggesting laboratory Petri dishes. The pod too, is an enclosed, transparent, cylindrical container, a controlled environment where free thought and communication can flourish.






The pergola with continuous seatwall below, soar above the common. The columns with concentric rings are inspired by the Jacob?EUR??,,????'???s ladder electrical lab apparatus.
Photos: David Berarducci


Pergolas Contain Space

The futuristic-looking design of the metal pergolas, 13 ft. high with columns 12 ft. on center, create sculptural interest, provide a vertical unifying element, visually contain the space, and provide for shaded seating. Their open, ethereal design reduces weight and wind resistance, while maintaining unobstructed cross views. Planted at each column base are vines, alternating with Lonicera heckrotti ?EUR??,,????'??Gold Flame?EUR??,,????'??? (Gold Flame honeysuckle) and Clematis paniculata (Sweet Autumn clematis), providing spring and autumn color and fragrance. As the vines mature they will be supported by the trellis structure, creating a continuous band of green hovering above the Common. The column, made up of three splayed metal tubes, is bound together with concentric rings that symbolize the unity of students, faculty and alumni. In scientific metaphor, the columns appear as electrodes pulsating upwards with energy. At night they become torcheres, softly illuminating the path and seat wall. The perforated light housing at the top of the columns, adhering to light-trespass principals, emit sparkling light that evokes twinkling stars in an elliptical orbit. This allusion to astronomy and physics energy acknowledges the adjacent Science Center, and the hope and optimism associated with science.

At the buildings?EUR??,,????'??? entry terraces where one enters onto the Common, the brick paving pattern design, further symbolizes the notion of the student, faculty and alumni connection. The pattern design evokes a fabric weave; individual fibers interwoven to produce a fine tapestry, a fabric of enduring quality.






The vehicular arrival court at Burton Morgan Center. The fabric weave pavement pattern here and at all building entries, symbolizes the University?EUR??,,????'???s concept of fostering the interconnection of the students, faculty and alumni.
Photos: David Berarducci


Similarly, with the University?EUR??,,????'???s commitment to foster integration of free thought and open communication, creates a quality social fabric. The Common, by design, cultivates the social fabric where it can flourish and endure on fertile common ground. In making this design statement, the university?EUR??,,????'???s ideals are underlined by the landscape themes that now occupy its core.

?EUR??,,????'?? David Berarducci held a forum where students and faculty expressed their ideas, goals and desires for incorporation into the design of the Common.?EUR??,,????'??











David Berarducci, Landscape Architecture


David Berarducci Landscape Architecture

David Berarducci Landscape Architecture is a private practice firm located in the historic Fort Point Channel District of Boston, Mass. The firm is founded on the belief that design integrity and social relevance are paramount. We believe the creative potential is realized through sincere intent and communication throughout the design process. Our firm provides complete professional design services that encompass all aspects of landscape architecture. The challenge, as we see it is to unveil the extraordinary in the environment, to create places and spaces that are unique, memorable and that touch the Human Spirit.

Throughout our twenty-five years of experience, we have participated in the planning, design and execution of numerous complex projects throughout the northeast and the mid-west. Our firm will draw upon this experience, and our individual talent and expertise, to provide our clients with innovative design solutions that are executed in a creative, sensitive and timely manner.

The strength of David Berarducci Landscape Architecture stems from our determined pursuit of quality and excellence, approaching each project within the unique context of its individual culture and environment.

Our project experience is diverse and varied and ranges from urban, corporate and institutional, to residential. We have worked on numerous academic institutions throughout New England, the Northeast and the Mid-West, including, libraries, dormitories, classrooms and athletic centers. Much of our urban work is concentrated primarily in the City of Boston.

Academic Institutions

  • Denison University, Campus Common, Granville, Ohio
  • Kenyon College Center for Recreation and Athletics, Gambier, Ohio
  • Berwick Academy, Library Building, South Berwick, Maine
  • Horace Mann School, Library and Theater, Riverdale, N.Y.
  • Tufts University, Residence Hall, Somerville Mass.
  • Rippowam Cisqua School, Bedford, N.Y.
  • University of New Hampshire, Dimond Library, Durham, N.H.
  • Saint Paul?EUR??,,????'???s School, Armour House Renovations, Concord, N.H.
  • Westminster School, Dormitories, Simsbury, Conn.

Urban work

  • New England Holocaust Memorial, Liberators?EUR??,,????'??? Monument, Boston, Mass., Friends of The New England Holocaust Memorial and Finegold Alexander + Associates, Architects
  • City of Boston, Area D-4 Police Station, Harrison Avenue, Boston; City of Boston, Department of Neighborhood Development; Blackstone Block Architects, Inc., Architects, Boston Mass.
  • 1601 Washington Street, South End Parcels RC-9, RD60, 30A, Boston Mass, Schochet Associates, Inc., Developers; Rothman Partners Inc., Architects, Boston, Mass.
  • Lawrence Court, South End Parcel PB-3A, Boston, Mass.; New Boston Housing Enterprises, Developers; Finegold Alexander + Associates
  • New Chelsea Courthouse, Chelsea, Mass.; Division of Capitol Planning and Operations, Schwartz / Silver Architects, Inc.


img